Dukelská třída 247/69
614 00 Brno
IČ: 63473780
DIČ: CZ63473780
Kyslíková 1984/4,
143 00 Praha
Osobní návštěvy pouze po předchozí telefonické domluvě.
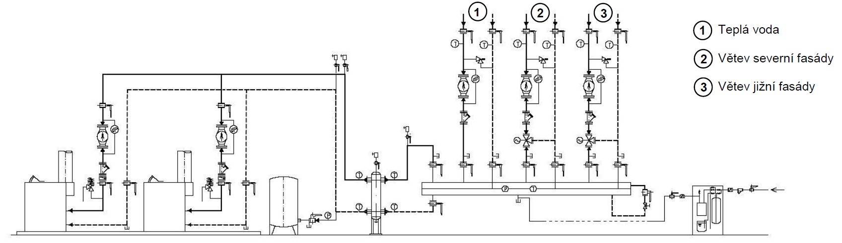
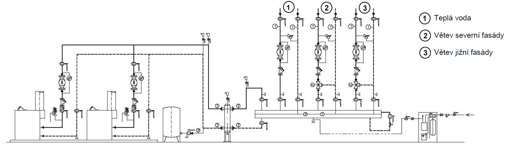
Pro řízení provozu je používán volně programovatelný DDC regulátor. Dle rozsahu aplikace je použit kompaktní regulátor nebo modulární řídící systém, který zajišťuje tyto hlavní regulační okruhy:
– Kaskádové řazení kotlů
– Kotlový okruh
– Ekvitermní regulace teploty topné vody
– Ohřev TUV
– Poruchová signalizace
Řízení provozu je možné sledovat a ovládat pomocí PC vybaveného vizualizačním programem, který archivuje jednotlivé naměřené údaje.

Poskytujeme komplexní služby od návrhů a realizace technických zařízení budov a MaR, až po výroby technologických prvků nebo prodeje a servisu specializovaných produktů.
Vyberte si na které z poboček nás navštívíte, nebo nás rovnou kontaktujte nevíte-li si s něčím rady: